Daikin EWYQ-F-XL - Manuale d'uso

Daikin EWYQ-F-XL

Condizionatore d'aria Daikin EWYQ-F-XL – Manuale d'uso, leggi gratuitamente online in formato PDF. Speriamo che questo ti aiuti a risolvere eventuali dubbi. Se hai ulteriori domande, contattaci tramite il modulo di contatto.

1 Pagina 1
2 Pagina 2
3 Pagina 3
4 Pagina 4
5 Pagina 5
6 Pagina 6
7 Pagina 7
8 Pagina 8
9 Pagina 9
10 Pagina 10
11 Pagina 11
12 Pagina 12
13 Pagina 13
14 Pagina 14
15 Pagina 15
16 Pagina 16
17 Pagina 17
18 Pagina 18
19 Pagina 19
20 Pagina 20
21 Pagina 21
22 Pagina 22
Pagina: / 22

Indice:

  • Pagina 10 – Identificazione dell’etichetta; Figura 2 - Limiti operativi; Spettro di raffreddamento
  • Pagina 11 – Spettro di riscaldamento
  • Pagina 12 – Figura 3 – Sollevamento dell’unità; : Istruzioni di sollevamento
  • Pagina 13 – (Il disegno mostra soltanto la versione a 6 ventole.; : ISTRUZIONI DI SOLLEVAMENTO
  • Pagina 14 – Istruzioni di sollevamento
  • Pagina 15 – Figura 4 - Requisiti di spazio minimi
  • Pagina 16 – Figura 5 - Collegamento dei tubi dell’acqua per l’evaporatore; Trattamento dell’acqua; Tabella 1 - Limiti di qualità dell’acqua accettabili
  • Pagina 17 – Impianto elettrico; Specifiche generali; Funzionamento; Responsabilità dell’operatore; Assistenza e garanzia limitata
  • Pagina 18 – Tabella 2 - Programma di manutenzione di routine; Informazioni importanti relative al refrigerante in uso
Caricamento dell'istruzione

D-EIMHP00604-14EU - 2/208



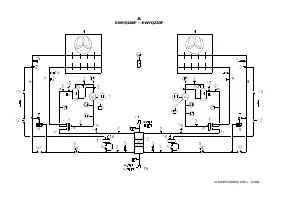
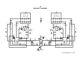
A

- B


A – B
Typical refrigerant circuit – The number of compressors and water inlet and outlet are indicative. Please refer to the machine dimensional diagrams for exact water
connections.
A – B Typischer Kältemittelkreislaufs – Die Anzahl der Verdampfer und Wasserzu- und ablauf haben Beispielcharakter. Für die genauen Wasseranschlüsse bitte in den
Zeichnungen zur Maschinebemessung nachsehen.
A – B Circuit du réfrigérant typique – Le numéro des compresseurs et des entrées et sorties de l'eau est indicatif. Consulter les schémas de dimensions de la machine pour avoir
des indications plus précises sur les connexions de l'eau.
A – B Typisch koelcircuit - Het aantal compressors en waterin- en uitlaten is indicatief. Raadpleeg de schema's van de machine voor de exacte wateraansluitingen.
A – B Circuito de refrigeración típico – El número de los compresores y de las entradas y salidas de agua es indicativo. Por favor, consulte los diagramas de la máquina para
conocer las conexiones hidráulica exactas.
A – B Circuito del refrigerante tipico – Il numero dei compressori e degli ingressi e uscite dell'acqua è indicativo. Consultare i disegni dimensionali della macchina per indicazioni
più precise sulle connessioni dell'acqua.
A – B

Τυπικό

ψυκτικό

κύκλωµα

Ο

αριθµός

των

συµπιεστών

και

το

νερό

εισόδου

και

εξόδου

είναι

ενδεικτικά

.

Παρακαλώ

ανατρέξτε

στα

διαγράµµατα

διαστάσεων

του

µηχανήµατος

για

τις

ακριβείς

συνδέσεις

νερού

.

A – B Circuito do refrigerante típico – O número de compressores e de ingressos e saídas da água é indicativo. Consultar os desenhos dimensionais da máquina para obter
indicações mais exatas sobre as conexões da água.
A – B

Обычный

контур

хладагента

-

Количество

компрессоров

,

входов

и

выходов

воды

-

ориентировочное

.

Более

подробные

указания

по

подключению

воды

найдёте

в

чертежах

,

содержащих

размеры

машины

.

A BTypisk köldmediekretsen - Antalet kompressorer och vatten inlopp och utlopp är vägledande. Se maskinens dimensionsritningarna för exakta vattenanslutning.
A – B Typisk kjølekrets – Antall kompressorer, vanninnløp og vannutløp er veiledende. Vennligst referer til maskinens måldiagrammer for nøyaktige vannkoblinger.
A – B Tyypillinen jäähdytysjärjestelmä – Kompressorien ja veden tulojen ja poistojen lukumäärä on osoittava. Viittaa koneen mitoituspiirroksiin vesiliitäntöihin liittyvää
yksityiskohtaisempaa tietoa varten.
A – B Typowy obwód chłodzenia – Liczba spr

ęż

arek oraz wlotu i wylotu wody s

ą

wskazuj

ą

ce. Co do dokładnych poł

ą

cze

ń

wody prosimy odnie

ść

si

ę

do schematów wymiarowych

urz

ą

dzenia.

A – B Typický chladící okruh - Po

č

et kompresor

ů

a vodních vstup

ů

a výstup

ů

je orienta

č

ní. Konzultujte rozm

ě

rové výkresy stroje pro p

ř

esn

ě

jší informace o vodovodních

p

ř

ípojkách.

A – B Tipi

č

an rashladni krug – Broj kompresora i ulaza i izlaza za vodu su samo indikativni. Molimo vas pogledajte dijagrame o dimenzijama stroja radi što to

č

nijeg položaja

priklju

č

aka za vodu.

A – B Tipikus h

ű

t

ő

kör – A kompresszorok és a víz bemeneti és kimeneti csatlakozási pontjainak száma meghatározó. A pontos vízcsatlakozási jellemz

ő

kért kérjük, tekintse meg a

gép jellemz

ő

it tartalmazó diagramokat.

A – B Circuit de r

ă

cire caracteristic – Num

ă

rul compresoarelor

ş

i al punctelor de intrare

ş

i ie

ş

ire a apei sunt indicative. V

ă

rug

ă

m consulta

ţ

i diagramele dimensionale ale ma

ş

inii

pentru determinarea conexiunilor exacte pentru ap

ă

.

A – B Typický chladiaci okruh – Po

č

et kompresorov a vodných vstupov a výstupov je orienta

č

ný. Konzultujte rozmerové výkresy stroja pre presnejšie informácie o vodných

prípojkách.
A – B

Типична

схема

за

охлаждане

Броят

на

компресорите

и

водните

входове

и

изходи

са

примерни

.

Моля

направете

справка

,

с

диаграмата

с

размерите

на

машината

,

за

точния

брой

на

водните

връзки

.

A – B Zna

č

ilni krogotok hladilnega sredstva. Število kompresorjev in dovodov ter odvodov za vodo je okvirno. Priklju

č

ki za vodo so natan

č

neje prikazani na merskih risbah

naprave.


"Caricamento dell'istruzione" significa che è necessario attendere finché il file non è caricato e pronto per la lettura online. Alcune istruzioni sono molto grandi e il tempo di caricamento dipende dalla velocità della tua connessione a Internet.

Sommario

Pagina 10 - Identificazione dell’etichetta; Figura 2 - Limiti operativi; Spettro di raffreddamento

D-EIMHP00604-14EU - 59/208 Identificazione dell’etichetta Figura 2 - Limiti operativi Temperatura acqua in uscita (°C) 1 – Simbolo del gas non infiammabile 5 – Avvertenza serraggio dei cavi 2 – Tipo di gas 6 – Avvertenza tensione pericolosa 3 – Dati della targa identificativa dell’unità 7 – Simbolo ...

Pagina 11 - Spettro di riscaldamento

D-EIMHP00604-14EU - 60/208 Nota I grafici precedenti costituiscono una linea guida sui limiti operativi nel range. Fare riferimento al Chiller Selection Software (CSS) per i limiti operativi reali nelle condizioni di lavoro per ciascuna dimensione. Legenda Temperatura ambiente (°C) = Temperatura ari...

Pagina 12 - Figura 3 – Sollevamento dell’unità; : Istruzioni di sollevamento

D-EIMHP00604-14EU - 61/208 Rumore Il rumore generato dall’unità è dovuto principalmente alla rotazione dei compressori e delle ventole. Il livello sonoro di ogni modello è riportato nella relativa documentazione di vendita. Se l’unità è installata, usata e sottoposta a manutenzione correttamente, il...

Altri modelli di condizionatori d'aria Daikin

Tutti i condizionatori d'aria Daikin